咨询热线(微信同号)
18610889977
PRODUCTS/ 产品展示
首页  >  产品展示  >  三菱PLC  >  三菱FX2N系列PLC  >  三菱PLC模块

三菱PLC模块

简要描述:三菱PLC模块FX2N-5A是模拟量特殊功能模块,有4路输入通道和1路输出通道。

输入通道:接收模拟量信号并将转换成相应的数字值。

输出通道:获取一个数字值并且输出一个相应原模拟信号。

1、模拟量信号输入可以选择电压输入或电流输入,使用PLC主单元提供的TO指令来设

产品目录
详细介绍
品牌其他品牌供货周期一周
应用领域环保,化工,电子/电池,电气

三菱PLC模块FX2N-5A特殊功能模块介绍:

 三菱FX2N-5A是模拟量特殊功能模块,有4路输入通道和1路输出通道。

    输入通道:接收模拟量信号并将转换成相应的数字值。

    输出通道:获取一个数字值并且输出一个相应原模拟信号。

   1、模拟量信号输入可以选择电压输入或电流输入,使用PLC主单元提供的TO指令来设

    定有效的模拟量输入信号。PLC指令用来选择对应每个相应通道的不册的模拟量输入

    信号的类型。

   2FX2N-5A可以与FX2NFX2NCFX1N或是FX0N系列的可编程序控制器加连接。

   3、两台FX2N-5A单元可以与一台FX0N主单元,FX0N扩展主单元连接;8FX2N-5A

        单元可以与一台FX2N系列PLC连接,4FX2N-5A单元可以与一台FX2NC系列PLC

       连接。(FX2NC系列PLC连接时,需要使用FX2NC-CNV-IF)

   4、使用FROM/TO指令,通过FX2N-5A的缓冲存储器和PLC之间进行数据转换。

 

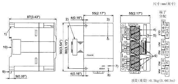
二、三菱PLC模块FX2N-5A的外部尺寸和部件:

  

 

   1、直接安装孔(2-Φ4.5)(0.18).

   2、扩展电缆

   3、电源指示灯(LED):由可编程序控制器提供的5V电源来点亮该指示灯。

   4、电源接线端子(螺丝端子:M2(0.12))。

   5、模拟量输出接线端子(螺丝端子:M2(0.12))。

   6、模拟量输入接线端子(螺丝端子:M2(0.12))。

   7、24V电源指示灯(LED);24V DC为FX2N-5A提供电源时该指示灯点亮。

   8、AD/DA转换指示灯(LED):当AD/DA转换正常抗告的时候会高速闪烁。

   9、DIN导轨安装夹子

 10、DIN导轨安装槽(DIN导轨宽度:35mm 1.38")


产品咨询

留言框

  • 产品:

  • 您的单位:

  • 您的姓名:

  • 联系电话:

  • 常用邮箱:

  • 省份:

  • 详细地址:

  • 补充说明:

  • 验证码:

    请输入计算结果(填写阿拉伯数字),如:三加四=7
推荐产品
联系方式

邮箱:https://www.23anji.com

地址:上海市黄浦区黄河路21号鸿祥大厦11层(williamhill英国官网)

咨询热线(微信同号)

18610889977

(周一至周日9:00- 19:00)

在线咨询
  • williamhill英国官网-三菱电机

  • JOMO株式会社

Copyright©2026 williamhill英国官网 All Right Reserved    备案号:沪ICP备2022022333号-4    sitemap.xml